Перегляд одного допису
Старий 14.10.2020, 11:17   #5 (permalink)
neo160889
Активный участник
 
Аватар для neo160889
 
Псевдо: Сергей
Звідки Ви: Винница
Карапь: Амур-В, Днепр.
Дописи: 319
Сказал(а) спасибо: 143
Поблагодарили 80 раз(а) в 49 сообщениях
Типово Re: командерTohatsu

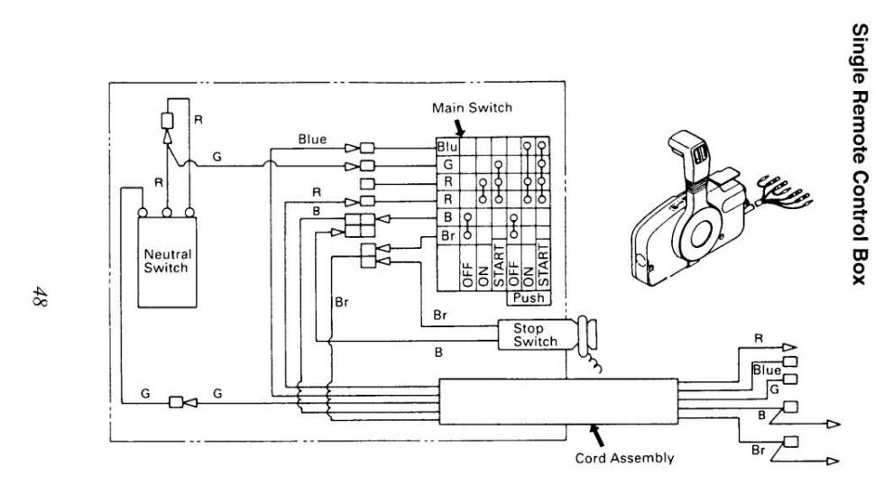
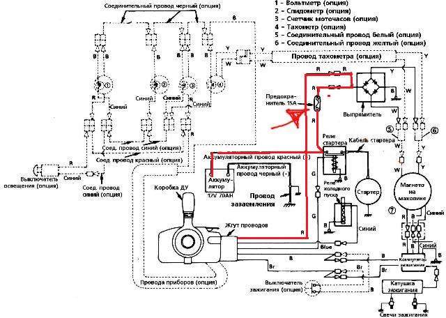
пол ночи рыл интернет, пока так, но уже можно думать )))
Третья фотка и четвертая похоже ОНО
Мініатюри долучень
Щоб збільшити малюнок, клацніть по ньому
Назва:  ком....jpg
Переглядів: 178
Розмір:  60,3 КБ
ID:	165153   Щоб збільшити малюнок, клацніть по ньому
Назва:  ком...jpg
Переглядів: 145
Розмір:  60,0 КБ
ID:	165154   Щоб збільшити малюнок, клацніть по ньому
Назва:  ком..jpg
Переглядів: 163
Розмір:  69,2 КБ
ID:	165155   Щоб збільшити малюнок, клацніть по ньому
Назва:  ком.jpg
Переглядів: 130
Розмір:  47,0 КБ
ID:	165156  
neo160889 зараз поза форумом   Відповісти з цитуванням