Форум водно-моторного Клуба Фрегат

Назад   Форум водно-моторного Клуба Фрегат > Водномоторная тематика > Подвесные двигатели > Подвесные импортные брендовые

Відповідь
 
LinkBack Параметри теми Параметри перегляду
Старий 02.06.2015, 23:25   #1 (permalink)
Активный участник
 
Аватар для Механик
 
Псевдо: Геннадий
Звідки Ви: Запорожье
Карапь: Прогресс 4 Mercury F60
Дописи: 1.424
Сказал(а) спасибо: 446
Поблагодарили 2.240 раз(а) в 529 сообщениях
Типово Ищу распиновку кабеля Yamaha 55

Достался мне мой комплект лет 8-9 назад. Решил привести проводку в порядок. При разборке заметил, что многие провода из кабеля и на замке зажигания безпризорно висят. С замка выходит 10 проводов, по кабелю на мотор их идет 7 шт. Хотелось бы по возможности привести их в порядок... Нет ли у кого схемок распиновки проводов? Просто работа зависла уже третий день. Нужно ставить панель приборов, но тогда это будет сложнее сделать.


На воду уже хочется...
Механик зараз поза форумом   Відповісти з цитуванням
Старий 03.06.2015, 00:27   #2 (permalink)
Активный участник
 
Аватар для Pasic
 
Псевдо: Саня
Звідки Ви: Киев
Карапь: Прогресс 4 в процессе
Дописи: 5.326
Сказал(а) спасибо: 3.743
Поблагодарили 2.717 раз(а) в 834 сообщениях
Типово Re: Ищу распиновку кабеля Yamaha 55

Это к Гене, без вариантов.
Pasic зараз поза форумом   Відповісти з цитуванням
Старий 03.06.2015, 00:40   #3 (permalink)
Клубень
 
Аватар для polek
 
Псевдо: Александр
Звідки Ви: -
Карапь: Queen Mary 2
Дописи: 4.350
Сказал(а) спасибо: 2.417
Поблагодарили 3.198 раз(а) в 1.094 сообщениях
Типово Re: Ищу распиновку кабеля Yamaha 55

Гена, у тебя ж вроде от Таврюхи панель? А раньше как работало? Эти провода не смущали? В инете туева хуча схем на твой мотор.
polek зараз поза форумом   Відповісти з цитуванням
Старий 03.06.2015, 00:48   #4 (permalink)
Активный участник
 
Псевдо: Михаил
Звідки Ви: KIEV
Карапь: rib 360.YAMAHA 30
Дописи: 139
Сказал(а) спасибо: 7
Поблагодарили 99 раз(а) в 44 сообщениях
Типово Re: Ищу распиновку кабеля Yamaha 55

ямовский командер--:красный+,жолтый+ после замка,чорный-,белый глушилка,коричневый стартер,розовый пищалка,зелёный тахометр,синий подсос, ещё 2 на трим если он есть,салатовенький и сиреневенький если не ошибаюсь бывают разные оттенки в зависит от старости комадера.В роди бы ничего не пропустил
MIHA_nik зараз поза форумом   Відповісти з цитуванням
Старий 03.06.2015, 00:49   #5 (permalink)
Активный участник
 
Аватар для Механик
 
Псевдо: Геннадий
Звідки Ви: Запорожье
Карапь: Прогресс 4 Mercury F60
Дописи: 1.424
Сказал(а) спасибо: 446
Поблагодарили 2.240 раз(а) в 529 сообщениях
Типово Re: Ищу распиновку кабеля Yamaha 55

Цитата:
Допис від polek Переглянути допис
Гена, у тебя ж вроде от Таврюхи панель? А раньше как работало? Эти провода не смущали? В инете туева хуча схем на твой мотор.

Не, панель с иномарки, а лобовуха с Таврии, но то проводки не касается. Раньше работало, но подозреваю, что не совсем корректно. Некоторые "свободные" провода были использованы для подключения тахометра и датчика температуры, которые я устанавливал дополнительно. Иногда, при выключении зажигания, мотор продолжает работать еще секунд 15-20... Думаю подобные глюки именно из-за не подключенных проводов.
Механик зараз поза форумом   Відповісти з цитуванням
Старий 03.06.2015, 00:59   #6 (permalink)
Клубень
 
Аватар для polek
 
Псевдо: Александр
Звідки Ви: -
Карапь: Queen Mary 2
Дописи: 4.350
Сказал(а) спасибо: 2.417
Поблагодарили 3.198 раз(а) в 1.094 сообщениях
Типово Re: Ищу распиновку кабеля Yamaha 55

Подробные данные мотора в студию!
Г.В., Модель, ну и другие вводные данные.
А там будем "плясать".
polek зараз поза форумом   Відповісти з цитуванням
Старий 03.06.2015, 01:28   #7 (permalink)
Активный участник
 
Аватар для Механик
 
Псевдо: Геннадий
Звідки Ви: Запорожье
Карапь: Прогресс 4 Mercury F60
Дописи: 1.424
Сказал(а) спасибо: 446
Поблагодарили 2.240 раз(а) в 529 сообщениях
Типово Re: Ищу распиновку кабеля Yamaha 55

Цитата:
Допис від MIHA_nik Переглянути допис
ямовский командер--:красный+,жолтый+ после замка,чорный-,белый глушилка,коричневый стартер,розовый пищалка,зелёный тахометр,синий подсос, ещё 2 на трим если он есть,салатовенький и сиреневенький если не ошибаюсь бывают разные оттенки в зависит от старости комадера.В роди бы ничего не пропустил

Вы себе не представляете старости командера! Он стар, как мир. В нем нет ни единого проводочка. Он полностью механический и разъемов в нем нет. Панелька с кнопкой эл. подсоса стоит на панели (торпедо). Мотор не снабжен ни зуммерами ни тахометром ни тримом... Мотор Yamaha 55AE, 95г.в. Разъем кабеля на мотор - 7 пинов. Вроде схемку мне уже дали, но нужно еще разбираться... Если завтра у меня будут вопросы - буду их задавать по мере поступления.
Механик зараз поза форумом   Відповісти з цитуванням
Старий 03.06.2015, 01:50   #8 (permalink)
Клубень
 
Аватар для Гена
 
Псевдо: Гена
Звідки Ви: м. Київ,
Карапь: ----------------------
Дописи: 15.285
Сказал(а) спасибо: 4.540
Поблагодарили 4.495 раз(а) в 2.709 сообщениях
Типово Re: Ищу распиновку кабеля Yamaha 55

Цитата:
Допис від Механик Переглянути допис
Вы себе не представляете старости командера! Он стар, как мир. В нем нет ни единого проводочка. Он полностью механический и разъемов в нем нет. Панелька с кнопкой эл. подсоса стоит на панели (торпедо). Мотор не снабжен ни зуммерами ни тахометром ни тримом... Мотор Yamaha 55AE, 95г.в. Разъем кабеля на мотор - 7 пинов. Вроде схемку мне уже дали, но нужно еще разбираться... Если завтра у меня будут вопросы - буду их задавать по мере поступления.

Цвтаа там совпадают с 10 пиновым командером, в 7 пиновом нету управления трима и вроде нету или подсоса или пищалки.
__________________
067 598 00 00 Командери, гвинти, прилади контролю та інша комплектація до човнів.
Гена зараз поза форумом   Відповісти з цитуванням
Старий 03.06.2015, 23:06   #9 (permalink)
Активный участник
 
Псевдо: Михаил
Звідки Ви: KIEV
Карапь: rib 360.YAMAHA 30
Дописи: 139
Сказал(а) спасибо: 7
Поблагодарили 99 раз(а) в 44 сообщениях
Типово Re: Ищу распиновку кабеля Yamaha 55

если нету замка зажигания то смотрите цвет проводов которые я описал,всё должно совпадать с проводкой на моторе и выводите на панель,на кномпочки.
MIHA_nik зараз поза форумом   Відповісти з цитуванням
Старий 03.06.2015, 23:12   #10 (permalink)
Активный участник
 
Аватар для Механик
 
Псевдо: Геннадий
Звідки Ви: Запорожье
Карапь: Прогресс 4 Mercury F60
Дописи: 1.424
Сказал(а) спасибо: 446
Поблагодарили 2.240 раз(а) в 529 сообщениях
Типово Re: Ищу распиновку кабеля Yamaha 55

Цитата:
Допис від MIHA_nik Переглянути допис
если нету замка зажигания то смотрите цвет проводов которые я описал,всё должно совпадать с проводкой на моторе и выводите на панель,на кномпочки.

Ну почему нет? Замок есть, просто установлен на выносной панельке, а не в командере. Кнопку эл. подсоса вывел отдельно, т.к. ключ в замке не утапливается. Некоторые провода, например черный (масса) решил использовать на датчик температуры, т.к. этот провод дублирующий. Ведь и к замку и к мотору идут минусовые провода.
Механик зараз поза форумом   Відповісти з цитуванням
Старий 02.05.2017, 11:26   #11 (permalink)
Активный участник
 
Аватар для Механик
 
Псевдо: Геннадий
Звідки Ви: Запорожье
Карапь: Прогресс 4 Mercury F60
Дописи: 1.424
Сказал(а) спасибо: 446
Поблагодарили 2.240 раз(а) в 529 сообщениях
Типово Re: Ищу распиновку кабеля Yamaha 55

Вчера был на воде. Дважды был глюк с глушилкой мотора, который я описывал в посту №5 данной темы. При выключении замка зажигания мотор продолжает работать. Может кто знает, где найти распиновку эл. блока зажигания? Какие провода куда должны замыкаться, что бы проверить, где не работает?

Механик зараз поза форумом   Відповісти з цитуванням
Старий 02.05.2017, 13:53   #12 (permalink)
Клубень
 
Аватар для polek
 
Псевдо: Александр
Звідки Ви: -
Карапь: Queen Mary 2
Дописи: 4.350
Сказал(а) спасибо: 2.417
Поблагодарили 3.198 раз(а) в 1.094 сообщениях
Типово Re: Ищу распиновку кабеля Yamaha 55

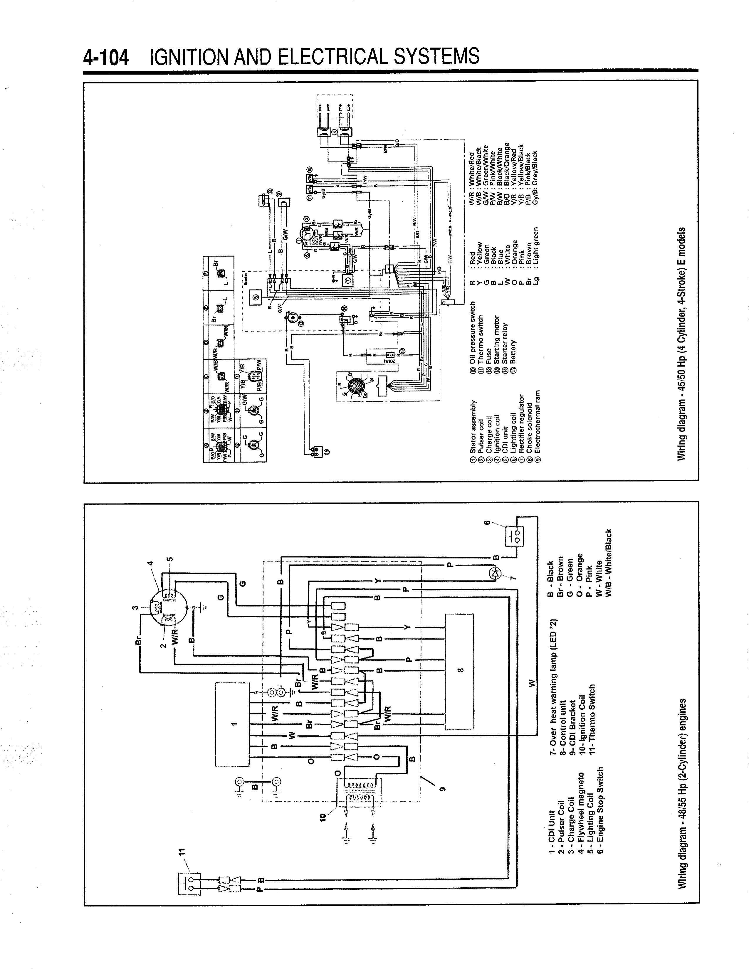
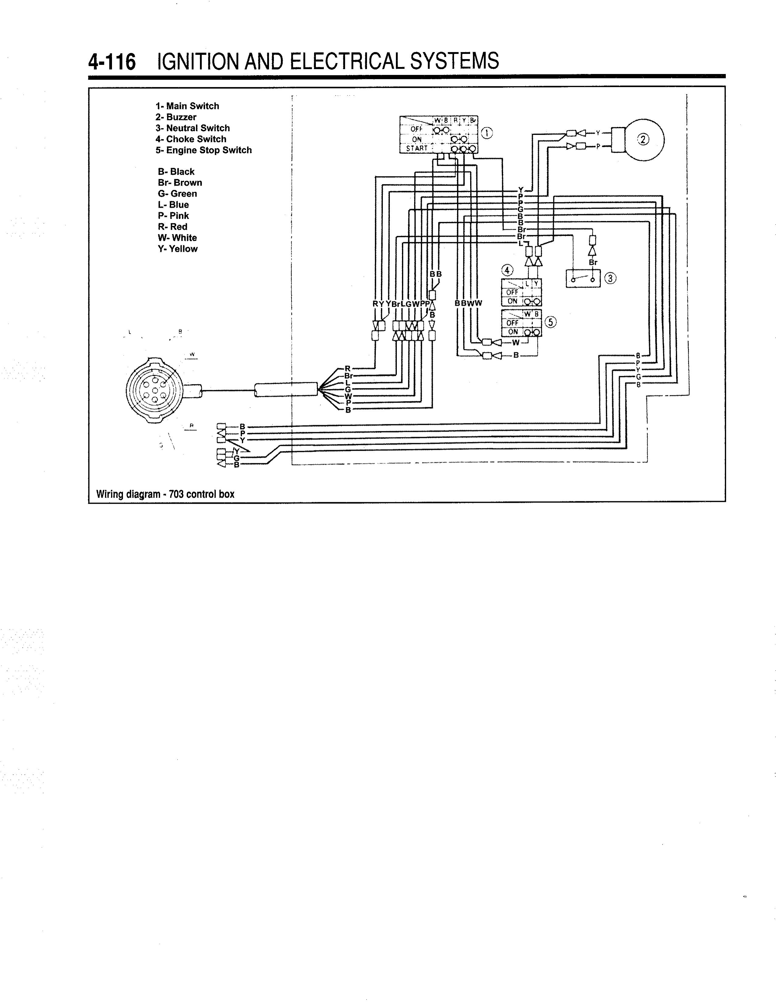
Может тут?
Boatinfo - 1984-1996 Yamaha Service Manual
Мініатюри долучень
Щоб збільшити малюнок, клацніть по ньому
Назва:  Yamaha Outboards 1984-96_01.jpg
Переглядів: 1131
Розмір:  696,1 КБ
ID:	133609   Щоб збільшити малюнок, клацніть по ньому
Назва:  Yamaha Outboards 1984-96_02.jpg
Переглядів: 1283
Розмір:  471,4 КБ
ID:	133610   Щоб збільшити малюнок, клацніть по ньому
Назва:  Yamaha Outboards 1984-96_03.jpg
Переглядів: 866
Розмір:  686,6 КБ
ID:	133612  

Востаннє редагував polek: 02.05.2017 о 14:05.
polek зараз поза форумом   Відповісти з цитуванням
Старий 02.05.2017, 14:06   #13 (permalink)
Активный участник
 
Аватар для Механик
 
Псевдо: Геннадий
Звідки Ви: Запорожье
Карапь: Прогресс 4 Mercury F60
Дописи: 1.424
Сказал(а) спасибо: 446
Поблагодарили 2.240 раз(а) в 529 сообщениях
Типово Re: Ищу распиновку кабеля Yamaha 55

Цитата:
Допис від polek Переглянути допис
Может тут?
Boatinfo - 1984-1996 Yamaha Service Manual

На картинках похоже подключение к замку зажигания. Мне нужно именно на моторе.
Ссылку на журнальчик полистал, но, не владея языками, листать можно долго и безрезультатно.
Механик зараз поза форумом   Відповісти з цитуванням
Старий 02.05.2017, 14:12   #14 (permalink)
Клубень
 
Аватар для polek
 
Псевдо: Александр
Звідки Ви: -
Карапь: Queen Mary 2
Дописи: 4.350
Сказал(а) спасибо: 2.417
Поблагодарили 3.198 раз(а) в 1.094 сообщениях
Типово Re: Ищу распиновку кабеля Yamaha 55

На картинках схема 703-го командера, электрическая схема мотора и таблица проверки блока зажигания.
Глушилка мотора на первой картинке в нижней схеме под номером 6.

Востаннє редагував polek: 02.05.2017 о 14:19.
polek зараз поза форумом   Відповісти з цитуванням
Пользователь сказал cпасибо:
Механик (02.05.2017)
Старий 02.05.2017, 15:16   #15 (permalink)
Активный участник
 
Аватар для Механик
 
Псевдо: Геннадий
Звідки Ви: Запорожье
Карапь: Прогресс 4 Mercury F60
Дописи: 1.424
Сказал(а) спасибо: 446
Поблагодарили 2.240 раз(а) в 529 сообщениях
Типово Re: Ищу распиновку кабеля Yamaha 55

Да, я смотрел. Могу предположить, что во время работы глушилки, белый провод, идущий к нижней клеме блока зажигания перемыкается с массой. Так ли это?
Механик зараз поза форумом   Відповісти з цитуванням
Старий 02.05.2017, 20:16   #16 (permalink)
Активный участник
 
Псевдо: Андрей
Звідки Ви: Одесса
Карапь: Прогресс 4 + Яма 50/60- продан. SilverBullet 545 Magnum + Evinrude G2 І3 150 лс
Дописи: 2.771
Сказал(а) спасибо: 1.018
Поблагодарили 2.138 раз(а) в 844 сообщениях
Типово Re: Ищу распиновку кабеля Yamaha 55



Должно помочь, как по мне то помогло, посидел с тестером и этим листком пол часика и все стало понятно.

Добавлено через 12 минут
И еще вот такая схемка, качество не ахти но имеем шо имеем, надеюсь поможет.



Добавлено через 6 минут
Цитата:
Допис від Гена Переглянути допис
в 7 пиновом нету управления трима и вроде нету или подсоса или пищалки.

Гена все есть!! Я переделывал 7 пиновый кабель командера на 10 пиновую фишку, командер 702 кажется (я обещал сфоткать его спецом для тебя, буду дома сделаю), есть и управление подсосом на 7и пиновом кабеле и пищалка есть тоже, и даже она пищала проверено лично. На таких старых моторах управление тримом (если он есть)идет не в общей косе а отдельным проводом в 3 жилы, по этому и разъем там 7 пинов а не 10. По цветам се идентично с 10 пиновым!!
Для ТС, у Вас еще молодой мотор, у мну была 50ка яма вообще 92го года!!

Добавлено через 9 минут
Цитата:
Допис від Механик Переглянути допис
Могу предположить, что во время работы глушилки, белый провод, идущий к нижней клеме блока зажигания перемыкается с массой. Так ли это?

Утверждать на 100% не стану, ковырялся я со своим командером месяцев 7-8 назад, но по моему Вы правы.
Судя по описанию проблемы у Вас похоже замок зажигания Вам любит моцк! Берите тестер в руки, карандаш и проверяйте замок, или контакта на клеммах замка нет или где то проводок на сопле повис и то дает контакт то его нет.
Andrey77 зараз поза форумом   Відповісти з цитуванням
3 пользователя(ей) сказали cпасибо:
в1961 (02.05.2017), КТМОВ-- (02.05.2017), Механик (02.05.2017)
Старий 02.05.2017, 22:31   #17 (permalink)
Активный участник
 
Аватар для Механик
 
Псевдо: Геннадий
Звідки Ви: Запорожье
Карапь: Прогресс 4 Mercury F60
Дописи: 1.424
Сказал(а) спасибо: 446
Поблагодарили 2.240 раз(а) в 529 сообщениях
Типово Re: Ищу распиновку кабеля Yamaha 55

Только вернулся с причала. Глушилку победил. Таки отот белый провод глючил в соединении с кабелем под капотом мотора
Цитата:
Допис від Andrey77 Переглянути допис
Для ТС, у Вас еще молодой мотор, у мну была 50ка яма вообще 92го года!!

Хотелось бы Но, как выяснилось, при подборе запчастей из каталогов, а именно поршней, оказалось, что мотор 78 года выпуска. До чего ж живуч однако
Механик зараз поза форумом   Відповісти з цитуванням
Старий 02.05.2017, 23:25   #18 (permalink)
Клубень
 
Аватар для polek
 
Псевдо: Александр
Звідки Ви: -
Карапь: Queen Mary 2
Дописи: 4.350
Сказал(а) спасибо: 2.417
Поблагодарили 3.198 раз(а) в 1.094 сообщениях
Типово Re: Ищу распиновку кабеля Yamaha 55

Что же ты в блуд вводишь, что 1995 г. в.?
polek зараз поза форумом   Відповісти з цитуванням
Старий 03.05.2017, 00:27   #19 (permalink)
Активный участник
 
Аватар для Механик
 
Псевдо: Геннадий
Звідки Ви: Запорожье
Карапь: Прогресс 4 Mercury F60
Дописи: 1.424
Сказал(а) спасибо: 446
Поблагодарили 2.240 раз(а) в 529 сообщениях
Типово Re: Ищу распиновку кабеля Yamaha 55

Цитата:
Допис від polek Переглянути допис
Что же ты в блуд вводишь, что 1995 г. в.?

Дык, по документам.... а на самом деле вон оно как в жизни бывает
Механик зараз поза форумом   Відповісти з цитуванням
Старий 03.05.2017, 02:16   #20 (permalink)
Активный участник
 
Псевдо: Андрей
Звідки Ви: Одесса
Карапь: Прогресс 4 + Яма 50/60- продан. SilverBullet 545 Magnum + Evinrude G2 І3 150 лс
Дописи: 2.771
Сказал(а) спасибо: 1.018
Поблагодарили 2.138 раз(а) в 844 сообщениях
Типово Re: Ищу распиновку кабеля Yamaha 55

У Ямы год выпуска обозначается не циФирами а буквой латинского алфавита, и цикличность повторения 12 лет, так что одна и та же буква на табличке с номером может обозначать разные годы выпуска мотора.
На пример "G" - это может быть мотор 1992 года а может быть уже и 2004 а так же и 2016го.

ЗЫ Букву "G" взял просто для примера.....
Кому надо точно тот ищет инфу в мануале....
Andrey77 зараз поза форумом   Відповісти з цитуванням
ВідповідьПереход на главную страницу


Тут присутні: 1 (учасників - 0 , гостей - 1)
 

Ваші права у розділі
Ви не можете створювати теми
Ви не можете писати дописи
Ви не можете долучати файли
Ви не можете редагувати дописи

BB-код є Увімк.
Усмішки Увімк.
[IMG] код Увімк.
HTML код Вимк.
Trackbacks are Увімк.
Pingbacks are Увімк.
Refbacks are Увімк.


Схожі теми
Тема Автор Розділ Відповідей Останній допис
YAMAHA 225-300 л.с. 23 регион Подвесные импортные брендовые 8 14.06.2014 00:16
Возможность удлинения кабеля датчика эхолота SERG_1965 Эхолоты 13 21.05.2014 11:02
Перепрошивка Yamaha F40 на Yamaha F50/F60, 086 ошибка Vodomoto Архив 0 19.05.2013 00:04
ПРОДАМ 5М КАБЕЛЯ СУДОВОГО VIKOV Архив 9 22.07.2011 15:40
Yamaha 40 FISHER Архив 0 26.03.2011 10:04


Часовий пояс GMT +3. Поточний час: 13:48.


vBulletin 3.8.7 ; Copyright © 2000-2026 Jelsoft Enterprises Limited
Переклад: © Віталій Стопчанський, 2004-2010

Search Engine Optimization by vBSEO 3.6.0