Форум водно-моторного Клуба Фрегат

Назад   Форум водно-моторного Клуба Фрегат > Водномоторная тематика > Подвесные двигатели > Подвесные отечественные (СССР, СНГ)

Відповідь
 
LinkBack Параметри теми Параметри перегляду
Старий 24.10.2017, 18:42   #481 (permalink)
Кандидат в "клубни"
 
Аватар для Андрей:)
 
Псевдо: Андрей
Звідки Ви: Херсонская обл. Великая Лепетиха
Карапь: Днепр + МС40
Дописи: 549
Сказал(а) спасибо: 229
Поблагодарили 268 раз(а) в 118 сообщениях
Типово Re: Мс-40

а я первый сезон откатался на стальных клапанах. выяснил это при инспекции клапанов перед новым сезоном
Мініатюри долучень
Щоб збільшити малюнок, клацніть по ньому
Назва:  IMAG0710.jpg
Переглядів: 462
Розмір:  449,2 КБ
ID:	140184   Щоб збільшити малюнок, клацніть по ньому
Назва:  IMAG0711.jpg
Переглядів: 458
Розмір:  593,6 КБ
ID:	140185  
__________________
сначала мы жили плохо, потом нас ограбили
Андрей:) зараз поза форумом   Відповісти з цитуванням
Старий 25.10.2017, 09:31   #482 (permalink)
Активный участник
 
Псевдо: sergey
Звідки Ви: г. Черкассы причал №1
Карапь: П-4 МС-40(продан),Y-40veos
Дописи: 316
Сказал(а) спасибо: 169
Поблагодарили 63 раз(а) в 46 сообщениях
Типово Re: Мс-40

Из того, что я читал на форумах, то на стальных клапанах снималась наибоьшая мощность мота. А как стали эти клапана "лететь"с последствиями и без, то завод бесплатно менял на текстолитовые.
asergey зараз поза форумом   Відповісти з цитуванням
Старий 25.10.2017, 10:47   #483 (permalink)
Активный участник
 
Псевдо: Олег
Звідки Ви: Николаев
Карапь: Самодельная, МС-40
Дописи: 1.487
Сказал(а) спасибо: 1.107
Поблагодарили 218 раз(а) в 131 сообщениях
Типово Re: Мс-40

У меня на металлических проработал часов 30. Обнаружил трещину на одном из клапанов и перешел на стеклотекстолит.
__________________
Олег
УНА-0531 зараз поза форумом   Відповісти з цитуванням
Старий 25.10.2017, 19:54   #484 (permalink)
Активный участник
 
Аватар для владленя
 
Псевдо: владислав
Звідки Ви: киев оболонь
Карапь: казанка 5 мс 40
Дописи: 543
Сказал(а) спасибо: 359
Поблагодарили 142 раз(а) в 76 сообщениях
Типово Re: Мс-40

Да изначально завод делал с текстолита, но их вроде хватало на сезон или два (подгарали) Перешли на сталь, работа мотора улучшилась, но стальные начали рассыпаться и приносить большой вред поршневой. Опять завод перешёл на текстолит. Причём бесплатно высылали набор лепестков.
владленя зараз поза форумом   Відповісти з цитуванням
Старий 25.10.2017, 23:13   #485 (permalink)
Активный участник
 
Псевдо: Олег
Звідки Ви: Николаев
Карапь: Самодельная, МС-40
Дописи: 1.487
Сказал(а) спасибо: 1.107
Поблагодарили 218 раз(а) в 131 сообщениях
Типово Re: Мс-40

В 2009 из металла
__________________
Олег
УНА-0531 зараз поза форумом   Відповісти з цитуванням
Старий 25.10.2017, 23:38   #486 (permalink)
Клубень
 
Аватар для Andrey 09
 
Псевдо: Андрей
Звідки Ви: Киев
Карапь: П-4 МС-40
Дописи: 9.646
Сказал(а) спасибо: 4.465
Поблагодарили 5.554 раз(а) в 1.931 сообщениях
Типово Re: Мс-40

Были и из металла и из текстолита. Понравились больше из металла. Если ставить обрезиненные домики то проблем с металлом нету
__________________
_______________________________________________
Паранойя - это не только болезнь, но и возможность прожить долгую, счастливую жизнь!
Andrey 09 зараз поза форумом   Відповісти з цитуванням
Старий 26.10.2017, 09:29   #487 (permalink)
Активный участник
 
Аватар для владленя
 
Псевдо: владислав
Звідки Ви: киев оболонь
Карапь: казанка 5 мс 40
Дописи: 543
Сказал(а) спасибо: 359
Поблагодарили 142 раз(а) в 76 сообщениях
Типово Re: Мс-40

Да конечно резина смягчает удар, но если всё же метал устанет работать в таком режиме и полетит в цилиндр, то будет горе. Текстолит хоть и проигрывает в мощности, за то безопасной.
владленя зараз поза форумом   Відповісти з цитуванням
Старий 26.10.2017, 16:57   #488 (permalink)
Клубень
 
Аватар для Andrey 09
 
Псевдо: Андрей
Звідки Ви: Киев
Карапь: П-4 МС-40
Дописи: 9.646
Сказал(а) спасибо: 4.465
Поблагодарили 5.554 раз(а) в 1.931 сообщениях
Типово Re: Мс-40

Так а в чем проблема? Раз в сезон поменять? Это даже не час времени
__________________
_______________________________________________
Паранойя - это не только болезнь, но и возможность прожить долгую, счастливую жизнь!
Andrey 09 зараз поза форумом   Відповісти з цитуванням
Пользователь сказал cпасибо:
Pasic (20.11.2017)
Старий 26.10.2017, 18:44   #489 (permalink)
Активный участник
 
Аватар для владленя
 
Псевдо: владислав
Звідки Ви: киев оболонь
Карапь: казанка 5 мс 40
Дописи: 543
Сказал(а) спасибо: 359
Поблагодарили 142 раз(а) в 76 сообщениях
Типово Re: Мс-40

Поменять то не проблема, тут главное успеть вовремя. А никто скажет через какое время они начнут разрушается. У меня они потрескались через 19 моточасов. Лично я не хочу рисковать. Я за 9 лет нахлебался. Да и так мне хватает мощности, и текстолит лет пять не менял.
владленя зараз поза форумом   Відповісти з цитуванням
Старий 26.10.2017, 20:21   #490 (permalink)
Активный участник
 
Псевдо: Олег
Звідки Ви: Николаев
Карапь: Самодельная, МС-40
Дописи: 1.487
Сказал(а) спасибо: 1.107
Поблагодарили 218 раз(а) в 131 сообщениях
Типово Re: Мс-40

А углепластик применял кто-нибудь?
__________________
Олег
УНА-0531 зараз поза форумом   Відповісти з цитуванням
Старий 30.10.2017, 18:38   #491 (permalink)
Кандидат в "клубни"
 
Аватар для Андрей:)
 
Псевдо: Андрей
Звідки Ви: Херсонская обл. Великая Лепетиха
Карапь: Днепр + МС40
Дописи: 549
Сказал(а) спасибо: 229
Поблагодарили 268 раз(а) в 118 сообщениях
Типово Re: Мс-40

Цитата:
Допис від УНА-0531 Переглянути допис
А углепластик применял кто-нибудь?

углепластик даже завод тестировал!!!! результатами были все довольны! НО из-за дороговизны отказались:( это было хорошо описано МИКом на форуме "Спілка човнярів Київщини" но он давно лег (форум), к сожалению, не поднялся:(
__________________
сначала мы жили плохо, потом нас ограбили
Андрей:) зараз поза форумом   Відповісти з цитуванням
Старий 30.10.2017, 20:33   #492 (permalink)
Клубень
 
Аватар для sema
 
Псевдо: Сергей
Звідки Ви: Забуянье
Карапь: Длинномер, П2
Дописи: 7.953
Сказал(а) спасибо: 3.709
Поблагодарили 5.402 раз(а) в 1.609 сообщениях
Типово Re: Мс-40

Цитата:
Допис від Андрей:) Переглянути допис
это было хорошо описано МИКом на форуме "Спілка човнярів Київщини" но он давно лег (форум), к сожалению, не поднялся:(

Ветку про МС-40 спасли, сейчас она доступна здесь:

Форум ГО "Спілка човнярів Київщини" • Просмотр форума - Мотор сич 40
__________________
Не ждите лучших времён и мест - лучшее время может быть только одно. Оно называется - «сейчас». А лучшее место — "здесь".
sema зараз поза форумом   Відповісти з цитуванням
7 пользователя(ей) сказали cпасибо:
asergey (31.10.2017), A_Hill (30.10.2017), Denis_gl (30.10.2017), Grygorzim (31.10.2017), Pasic (31.10.2017), Андрей:) (01.11.2017), УНА-0531 (30.10.2017)
Старий 11.11.2017, 19:23   #493 (permalink)
Модератор
 
Псевдо: Александр
Звідки Ви: Стольный град
Карапь: маломерные и не только
Дописи: 24.740
Сказал(а) спасибо: 20.967
Поблагодарили 9.438 раз(а) в 2.520 сообщениях
Типово Re: Мс-40

МИК после референдума в рашабандустан переметнулся...интересно, как ему референдилось ...и не икается уже за Украиной и Рашанашевсе

здесь теперь ропинуа Объединение Моторки с форумом rop.in.ua | Форум Новая Моторка
AlexGrom зараз поза форумом   Відповісти з цитуванням
2 пользователя(ей) сказали cпасибо:
A_Hill (11.11.2017), владленя (12.11.2017)
Старий 12.11.2017, 10:17   #494 (permalink)
Активный участник
 
Псевдо: Олег
Звідки Ви: Николаев
Карапь: Самодельная, МС-40
Дописи: 1.487
Сказал(а) спасибо: 1.107
Поблагодарили 218 раз(а) в 131 сообщениях
Типово Re: Мс-40

Никуда он не переметнулся. Был подписан на моторку и раньше. Как и многие впрочем. А то что богатейшая информация по МС -40 не пропала и сохраняется на ресурсах это очень хорошо. Сохранена целая энциклопедия по МС.
И все таки. Давай хоть здесь без политиканства.
ОК?
__________________
Олег
УНА-0531 зараз поза форумом   Відповісти з цитуванням
3 пользователя(ей) сказали cпасибо:
Denis_gl (12.11.2017), garkoven (13.11.2017), sema (13.11.2017)
Старий 20.11.2017, 15:36   #495 (permalink)
Участник
 
Псевдо: Роман
Звідки Ви: Киев
Карапь: Прогресс 4
Дописи: 38
Сказал(а) спасибо: 12
Поблагодарили 0 раз(а) в 0 сообщениях
Типово Re: Мс-40

Добрый день. Подскажите. Пропала искра. Есть подозрение, что не идет напряжение от Блока электронного. Как можно проверить его исправность?
РоманМГ зараз поза форумом   Відповісти з цитуванням
Старий 20.11.2017, 22:23   #496 (permalink)
Активный участник
 
Аватар для mihail852
 
Псевдо: Михаил
Звідки Ви: г. Черкассы
Карапь: Казанка5м2 + МС40Э + Parsun3,6
Дописи: 134
Сказал(а) спасибо: 2
Поблагодарили 155 раз(а) в 67 сообщениях
Типово Re: Мс-40

Привет.
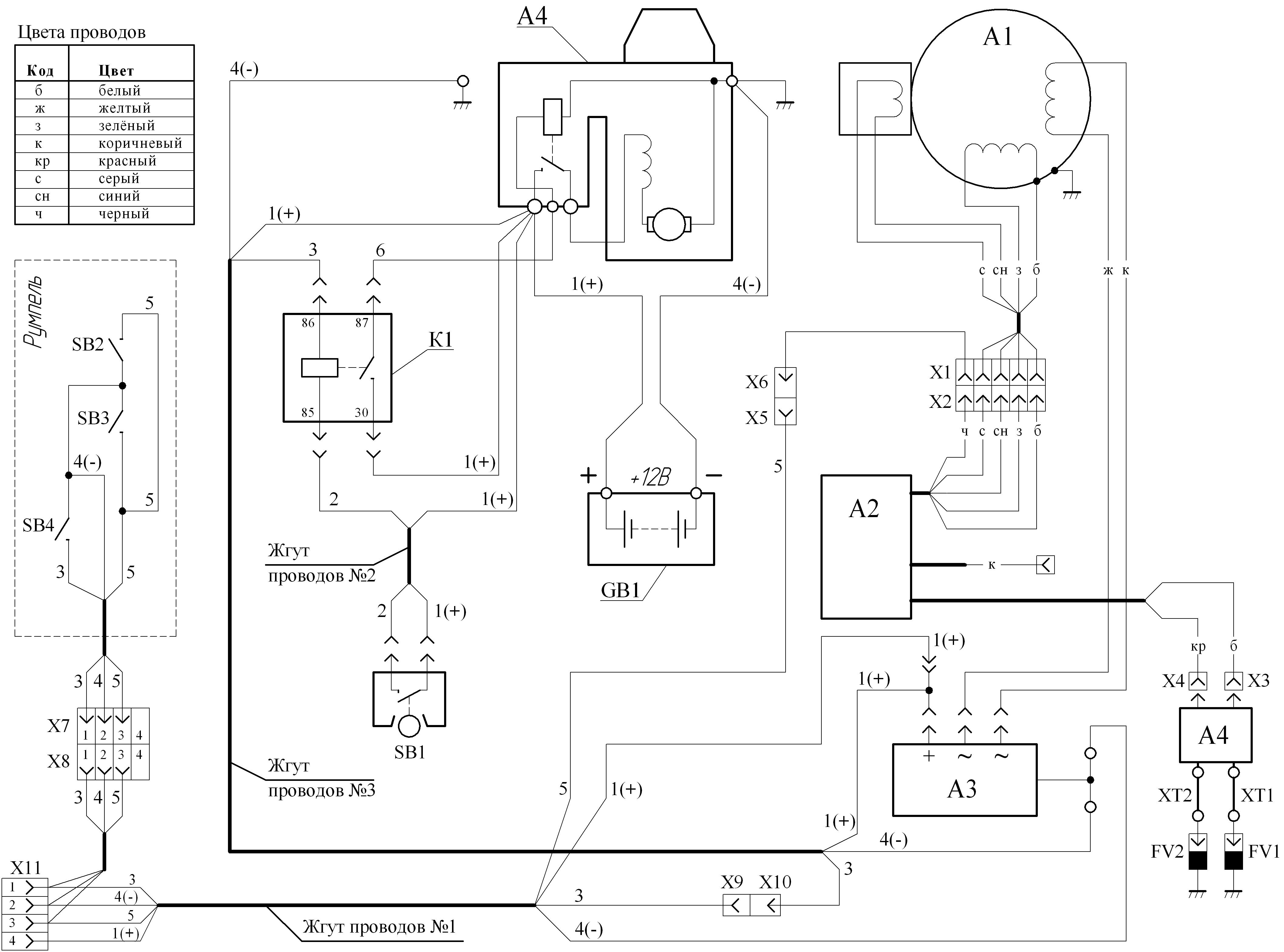
Вот вытянул картинки...
Сначала просмотри, чтоб понятно было о чем пишу.
Ниже:
1) эл.схема мотора с паспорта, мной упрощена для понимания (указатели соответствуют паспорту);
2) затем цоколёвка разъёма зажигания со стороны статора с описанием назначений и цветов проводов (соответствует цветам в эл.схеме).
3) осциллограмма сигнала опережения между синим и серым проводами (!!! при отключенном разъёме от блока зажигания!!!)
4) осциллограмма сигнала между линией "СТОП" и корпусом (на работающем моторе, накачка высокого напряжения)

Теперь по порядку, а то искры нет, а где она потерялась хрен его знает
Для начала прозвонить катушки на статоре, отсоединить разъём блока зажигания и между (1) и (3) контактом должно быть "какое-то" сопротивление, но не обрыв. Такая же картина на датчике опережения между (4) и (5); сам не мерил, потом поделитесь результатами.
Если норм, можно подключить вольтметр между (1) и (3), выкрутить свечи, разъём зажигания не подключен, дёргаем ручным стартером, должно показать +-10В переменки (высокого напряжения НЕ будет, не ударит, пока зажигание не подключено).
Проверить напряжение между (4) и (5) сложней, там импульсы короткие как на осциллограмме, вольтметр покажет 1-2 вольта переменки при дёргании ручным стартером.
Если есть напряжение с катушки и с датчика, и нет обрыва идём дальше.
Подключаем разъём зажигания на место, свечи должны быть вставлены в колпачки, а корпуса свечей соединены с корпусом мотора, иначе никакой искры и не будет.
Подключаем вольтметр к линии "СТОП" положительным щупом, вторым на корпус мотора. Дёргаем, должно показать далеко за 150В постоянки пульсирующей, как на осциллограмме. Если напряжение есть, уже хорошо. Дальше несколько вариантов: или нет сигнала зажигания от датчика, или высоковольтная катушка прошита, или высоковольтные провода в конкретном обрыве, или свечи прошивает на корпус.
Проверяем тестером сопротивление первички высоковольтной катушки, чтоб не было обрыва. Дальше искать причину методом замены на заведомо рабочую деталь, исключая поочередно неизвестные.

И еще раз спрошу, при проверке искры, обе свечи были с надетыми колпачками и корпуса свечей касались корпуса мотора? иначе искры не будет. Да и чека на моторе должна стоять и разные замки зажигания в положении включено, а лучше отсоединить черный провод "стоп" прям на моторе, то-есть зажигание должно быть включено наверняка.

А так были случаи что и датчик опережения у кого-то не работал, зажигание барахлило (правда мотор заводился), не было накачки 300В на конденсаторе накопительном, и прочее.

Короче изучайте писанину, потом что не ясно спрашивайте.
Мініатюри долучень
Щоб збільшити малюнок, клацніть по ньому
Назва:  MC40(new).jpg
Переглядів: 418
Розмір:  651,6 КБ
ID:	140883   Щоб збільшити малюнок, клацніть по ньому
Назва:  зажигание подключение.jpg
Переглядів: 422
Розмір:  417,5 КБ
ID:	140884   Щоб збільшити малюнок, клацніть по ньому
Назва:  сигнал опережения.jpg
Переглядів: 393
Розмір:  32,6 КБ
ID:	140885   Щоб збільшити малюнок, клацніть по ньому
Назва:  стоп-корпус.jpg
Переглядів: 403
Розмір:  37,2 КБ
ID:	140886  
mihail852 зараз поза форумом   Відповісти з цитуванням
4 пользователя(ей) сказали cпасибо:
asergey (21.11.2017), A_Hill (20.11.2017), Гена (20.11.2017), РоманМГ (21.11.2017)
Старий 20.11.2017, 22:37   #497 (permalink)
Кандидат в "клубни"
 
Аватар для Андрей:)
 
Псевдо: Андрей
Звідки Ви: Херсонская обл. Великая Лепетиха
Карапь: Днепр + МС40
Дописи: 549
Сказал(а) спасибо: 229
Поблагодарили 268 раз(а) в 118 сообщениях
Типово Re: Мс-40

и еще много инфы можно почерпнуть если пройти по ссылке в посте № 492 на этой страничке
__________________
сначала мы жили плохо, потом нас ограбили
Андрей:) зараз поза форумом   Відповісти з цитуванням
Пользователь сказал cпасибо:
РоманМГ (21.11.2017)
Старий 21.11.2017, 11:11   #498 (permalink)
Участник
 
Псевдо: Роман
Звідки Ви: Киев
Карапь: Прогресс 4
Дописи: 38
Сказал(а) спасибо: 12
Поблагодарили 0 раз(а) в 0 сообщениях
Типово Re: Мс-40

Цитата:
Допис від mihail852 Переглянути допис
Привет.
Вот вытянул картинки...
Сначала просмотри, чтоб понятно было о чем пишу.
Ниже:
1) эл.схема мотора с паспорта, мной упрощена для понимания (указатели соответствуют паспорту);
2) затем цоколёвка разъёма зажигания со стороны статора с описанием назначений и цветов проводов (соответствует цветам в эл.схеме).
3) осциллограмма сигнала опережения между синим и серым проводами (!!! при отключенном разъёме от блока зажигания!!!)
4) осциллограмма сигнала между линией "СТОП" и корпусом (на работающем моторе, накачка высокого напряжения)

Теперь по порядку, а то искры нет, а где она потерялась хрен его знает
Для начала прозвонить катушки на статоре, отсоединить разъём блока зажигания и между (1) и (3) контактом должно быть "какое-то" сопротивление, но не обрыв. Такая же картина на датчике опережения между (4) и (5); сам не мерил, потом поделитесь результатами.
Если норм, можно подключить вольтметр между (1) и (3), выкрутить свечи, разъём зажигания не подключен, дёргаем ручным стартером, должно показать +-10В переменки (высокого напряжения НЕ будет, не ударит, пока зажигание не подключено).
Проверить напряжение между (4) и (5) сложней, там импульсы короткие как на осциллограмме, вольтметр покажет 1-2 вольта переменки при дёргании ручным стартером.
Если есть напряжение с катушки и с датчика, и нет обрыва идём дальше.
Подключаем разъём зажигания на место, свечи должны быть вставлены в колпачки, а корпуса свечей соединены с корпусом мотора, иначе никакой искры и не будет.
Подключаем вольтметр к линии "СТОП" положительным щупом, вторым на корпус мотора. Дёргаем, должно показать далеко за 150В постоянки пульсирующей, как на осциллограмме. Если напряжение есть, уже хорошо. Дальше несколько вариантов: или нет сигнала зажигания от датчика, или высоковольтная катушка прошита, или высоковольтные провода в конкретном обрыве, или свечи прошивает на корпус.
Проверяем тестером сопротивление первички высоковольтной катушки, чтоб не было обрыва. Дальше искать причину методом замены на заведомо рабочую деталь, исключая поочередно неизвестные.

И еще раз спрошу, при проверке искры, обе свечи были с надетыми колпачками и корпуса свечей касались корпуса мотора? иначе искры не будет. Да и чека на моторе должна стоять и разные замки зажигания в положении включено, а лучше отсоединить черный провод "стоп" прям на моторе, то-есть зажигание должно быть включено наверняка.

А так были случаи что и датчик опережения у кого-то не работал, зажигание барахлило (правда мотор заводился), не было накачки 300В на конденсаторе накопительном, и прочее.

Короче изучайте писанину, потом что не ясно спрашивайте.

Спасибо. большое. Да. Обе свечи были с надетыми колпачками и касались корпуса...

Добавлено через 5 минут
Цитата:
Допис від Андрей:) Переглянути допис
и еще много инфы можно почерпнуть если пройти по ссылке в посте № 492 на этой страничке

Благодарю
РоманМГ зараз поза форумом   Відповісти з цитуванням
Старий 15.12.2017, 12:03   #499 (permalink)
Участник
 
Псевдо: Роман
Звідки Ви: Киев
Карапь: Прогресс 4
Дописи: 38
Сказал(а) спасибо: 12
Поблагодарили 0 раз(а) в 0 сообщениях
Типово Re: Мс-40

Подскажите, пожалуйста, есть ли в Киеве специалист, который занимается ремонтом Мотор Сич-40?
РоманМГ зараз поза форумом   Відповісти з цитуванням
Старий 15.12.2017, 14:08   #500 (permalink)
Клубень
 
Аватар для Andrey 09
 
Псевдо: Андрей
Звідки Ви: Киев
Карапь: П-4 МС-40
Дописи: 9.646
Сказал(а) спасибо: 4.465
Поблагодарили 5.554 раз(а) в 1.931 сообщениях
Типово Re: Мс-40

Цитата:
Допис від РоманМГ Переглянути допис
Подскажите, пожалуйста, есть ли в Киеве специалист, который занимается ремонтом Мотор Сич-40?

Позвоните в сервис Мотор Сича, и договоритесь с мастерами. Они не редко ездят в Киев и могут подъехать куда вам удобно
__________________
_______________________________________________
Паранойя - это не только болезнь, но и возможность прожить долгую, счастливую жизнь!
Andrey 09 зараз поза форумом   Відповісти з цитуванням
Пользователь сказал cпасибо:
владленя (23.12.2017)
ВідповідьПереход на главную страницу


Тут присутні: 1 (учасників - 0 , гостей - 1)
 

Ваші права у розділі
Ви не можете створювати теми
Ви не можете писати дописи
Ви не можете долучати файли
Ви не можете редагувати дописи

BB-код є Увімк.
Усмішки Увімк.
[IMG] код Увімк.
HTML код Вимк.
Trackbacks are Увімк.
Pingbacks are Увімк.
Refbacks are Увімк.



Часовий пояс GMT +3. Поточний час: 08:46.


vBulletin 3.8.7 ; Copyright © 2000-2026 Jelsoft Enterprises Limited
Переклад: © Віталій Стопчанський, 2004-2010

Search Engine Optimization by vBSEO 3.6.0